| Начало раздела Производственные, любительские Радиолюбительские Авиамодельные, ракетомодельные Полезные, занимательные | Хитрости мастеру Электроника Физика Технологии Изобретения | Тайны космоса Тайны Земли Тайны Океана Хитрости Карта раздела | |
| Использование материалов сайта разрешается при условии ссылки (для сайтов - гиперссылки) | |||
Навигация: => | На главную/ Каталог патентов/ В раздел каталога/ Назад / |
|
ИЗОБРЕТЕНИЕ
Патент Российской Федерации RU2255405
![]()
СПОСОБ И УСТРОЙСТВО ДЛЯ ПЕРЕДАЧИ ЭЛЕКТРИЧЕСКОЙ ЭНЕРГИИ
Имя изобретателя: Стребков Д.С. (RU); Бурганов Ф.С. (RU); Авраменко С.В. (RU); Некрасов А.И. (RU); Кармазин А.Н. (RU); Рощин О.А.
Имя патентообладателя: Государственное научное учреждение Всероссийский научно-исследовательский институт электрификации сельского хозяйства (ГНУ ВИЭСХ)
Адрес для переписки: 109456, Москва, 1-й Вешняковский пр-д, 2, ВИЭСХ, ОНТИ и патентования, О.В. Голубевой
Дата начала действия патента: 2003.02.07
Изобретение относится к электротехнике, к передаче электрической энергии. Технический результат заключается в повышении эффективности передачи энергии, увеличении длины линий электропередач и возможности передачи электроэнергии на транспортные средства и летательные аппараты. Устройство содержит высокочастотный генератор, присоединенный к резонансному контуру первичной обмотки повышающего высокочастотного трансформатора Тесла, и однопроводную линию передачи, присоединенную одним концом к одному внутреннему выводу высоковольтной обмотки высокочастотного трансформатора Тесла, а вторым концом - к потребителю. Прилегающие выводы первичной и вторичной обмотки повышающего высокочастотного трансформатора Тесла соединены между собой и заземлены. Однопроводная линия передачи подключена у потребителя к нагрузке через один из входов однофазного мостового выпрямителя, к другому входу которого подключена естественная емкость в виде земли, воды или проводящего изолированного тела.
ОПИСАНИЕ ИЗОБРЕТЕНИЯ
Изобретение относится к области электротехники, в частности к способу и устройству для передачи электрической энергии.
Известен способ и устройство для передачи электроэнергии по замкнутой цепи, состоящей из двух или более проводов, трансформаторных подстанций и линий электропередач (Электропередачи переменного и постоянного тока. Электротехнический справочник. Энергоатомиздат. 1988. С.337-352).
Недостатком известного способа являются потери в линиях, составляющие от 5% до 20% в зависимости от длины ЛЭП, и высокая стоимость оборудования, составляющая 10-30 тыс. долларов за 1 км ЛЭП.
Наиболее близким по технической сущности к прелагаемому способу и устройству является способ и устройство питания электротехнических устройств с использованием генератора переменного напряжения, подключаемого к потребителю, отличающийся тем, что напряжение генератора подают на низковольтную обмотку высокочастотного трансформаторного преобразователя, а один из выводов высоковольтной обмотки соединяют с одной из входных клемм электротехнического устройства, при этом изменением частоты генератора добиваются установления резонансных колебаний в образованной электрической цепи.
Устройство, реализующее данный способ, представляет собой источник переменного напряжения с регулируемой частотой, высокочастотный трансформатор, один вывод высоковольтной секции которого изолирован, а второй предназначен для подачи энергии потребителю (патент РФ №2108649, 1998, Авраменко С.В. Способ питания электротехнических устройств и устройство для его осуществления).
Подачу энергии потребителю осуществляют через диодно-конденсаторный блок, который используется в схемах удвоения напряжения и выполнен из двух встречно включенных диодов, соединенных с конденсатором, общая точка диодов соединена с источником питания (Электротехнический справочник. Изд-во Энергия, т.I, 1971, стр.871). При подаче на диодно-конденсаторный блок переменного напряжения положительная волна переменного реактивного тока идет на одну обкладку конденсатора, а отрицательная - на другую обкладку. Конденсатор будет накапливать заряды, пока напряжение на его выводах не достигнет положительной и отрицательной амплитуды переменного напряжения на общей точке диодов, тогда диоды окажутся запертыми и заряд конденсатора прекратится. Так работает известная схема выпрямителя с удвоением напряжения.
Недостатком всех известных способов и устройств передачи электрической энергии является то, что они не позволяют обеспечить высокоэффективную передачу энергии на большое расстояние, а и передавать без существенных потерь электроэнергию на транспортные средства и летательные аппараты.
Задачей изобретения является повышение эффективности передачи энергии, увеличение длины линий передач и возможность передачи электроэнергии на транспортные средства и летательные аппараты.
В результате использования предлагаемого изобретения повышается эффективность и снижаются потери при передаче электрической энергии стационарным и мобильным потребителям энергии.
Вышеуказанный технический результат достигается тем, что в предлагаемом способе передачи электрической энергии путем создания резонансных колебаний электромагнитной энергии повышенной частоты в резонансном контуре первичной обмотки повышающего высокочастотного трансформатора Тесла, повышения потенциала одного из выводов высоковольтной обмотки трансформатора Тесла и передачи энергии по однопроводной линии к потребителю, у потребителя переменное напряжение выпрямляют путем подключения однопроводной линии к одному из входов однофазного мостового выпрямителя и передают ток через нагрузку в естественную емкость в виде изолированного проводящего тела, земли или воды путем присоединения естественной емкости ко второму входу однофазного мостового выпрямителя.
В способе передачи электрической энергии в качестве проводящего изолированного тела используют изолированную металлическую поверхность произвольной формы.
В способе передачи электрической энергии стационарным потребителям передают через нагрузку в землю ток и мощность путем заземления второго входа однофазного мостового выпрямителя.
В способе передачи энергии речным и морским транспортным средствам ток и мощность передают через нагрузку в водную среду путем присоединения к воде второго входа однофазного мостового выпрямителя.
В способе передачи энергии ток и мощность передают через нагрузку изолированному проводящему телу путем присоединения изолированного проводящего тела ко второму входу однофазного мостового выпрямителя.
В способе передачи электрической энергии ко второму входу однофазного мостового выпрямителя присоединяют корпус устройства.
В способе передачи электрической энергии ко второму входу однофазного мостового выпрямителя присоединяют изолированную металлическую поверхность произвольной формы.
В устройстве для передачи электрической энергии, содержащем высокочастотный генератор, присоединенный к резонансному контуру первичной обмотки трансформатора Тесла и однопроводную линию передачи, присоединенную одним концом к одному внутреннему выводу высоковольтной обмотки трансформатора Тесла, а вторым концом - к потребителю, прилегающие выводы первичной и вторичной обмотки трансформатора Тесла соединены между собой и заземлены, а однопроводная линия подключена у потребителя к нагрузке через один из входов однофазного мостового выпрямителя, а к другому входу мостового выпрямителя подключена естественная емкость в виде земли, воды или проводящего изолированного тела.
В устройстве для передачи электрической энергии, содержащем высокочастотный генератор, присоединенный к резонансному контуру первичной обмотки трансформатора Тесла и однопроводную линию передачи, присоединенную одним концом к одному внутреннему выводу высоковольтной обмотки трансформатора Тесла, а вторым концом - у потребителя через схему удвоения напряжения к нагрузке, каждый из двух выходов схемы удвоения напряжения подключен к нагрузке через один из входов одного из двух однофазных мостовых выпрямителей, а к другому входу каждого мостового выпрямителя подключена естественная емкость в виде земли, воды или проводящего изолированного тела.
В устройстве для передачи электрической энергии, содержащем высокочастотный генератор, присоединенный к резонансному контуру первичной обмотки трансформатора Тесла, и однопроводную линию передачи, присоединенную одним концом к одному внутреннему выводу высоковольтной обмотки трансформатора Тесла, а вторым концом у потребителя и через схему удвоения напряжения к нагрузке, каждый из двух выходов схемы удвоения напряжения подключен к общей нагрузке через два разных входа трехфазного мостового выпрямителя, а к третьему входу трехфазного мостового выпрямителя подключена естественная емкость в виде земли или изолированного проводящего тела.
В устройстве для передачи электрической энергии каждый из двух выходов схемы удвоения напряжения подключен к общей нагрузке через два разных входа трехфазного мостового выпрямителя, а к третьему входу трехфазного мостового выпрямителя подключена естественная емкость в виде земли, воды из изолированного проводящего тела.
В устройстве для передачи электрической энергии в качестве естественной емкости используют землю или водную среду.
В устройстве для передачи электрической энергии в качестве естественной емкости используют изолированное проводящее тело.
Способ и устройство для передачи электрической энергии иллюстрируется на фиг.1, 2, 3, 4, 5, 6.
![]() | ![]() |
На фиг.1 представлена блок-схема способа передачи электрической энергии.
На фиг.2 - электрическая схема устройства для передачи электрической энергии с использованием земли в качестве естественной емкости.
![]() | ![]() |
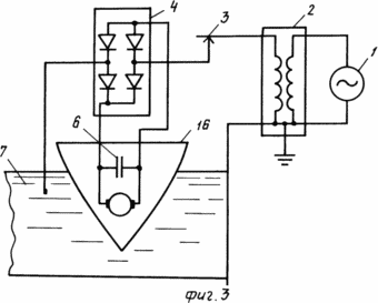
На фиг.3 - электрическая схема устройства для передачи электрической энергии с использованием водной среды в качестве естественной емкости.
На фиг.4 - электрическая схема устройства для передачи электрической энергии на аэростат с использованием в качестве естественной емкости изолированного проводящего тела оболочки аэростата.
![]() | ![]() |
На фиг.5 - электрическая схема устройства с подключением однопроводной линии у потребителя к схеме удвоения напряжения с использованием на выходе стенки удвоения двух однофазных мостовых потребителей, к выходу каждого из которых присоединена нагрузка, а к входу - естественная емкость в виде земли.
На фиг.6 - электрическая схема устройства с подключением однопроводной линии у потребителя к схеме удвоения напряжения, два выхода которой соединены с двумя входами трехфазного мостового выпрямителя, а к третьему входу подключена естественная емкость в виде изолированного проводящего тела.
На фиг.1 представлена блок-схема способа передачи электрической энергии, где генератор повышенной частоты 1, повышающий высокочастотный трансформатор 2, однопроводная линия 3, однофазный мостовой выпрямитель 4, нагрузка 5, емкость нагрузки 6, естественная емкость в виде земли, воды или изолированного проводящего тела 7, инвертор 8, преобразующий постоянный ток в переменный.
СПОСОБ ПЕРЕДАЧИ ЭЛЕКТРИЧЕСКОЙ ЭНЕРГИИ РЕАЛИЗУЕТСЯ СЛЕДУЮЩИМ ОБРАЗОМ
Электрическая энергия из генератора высокой частоты 1 поступает в повышающий высокочастотный трансформатор Тесла 2. Резонансные колебания электромагнитной энергии создают в цепи, состоящей из генератора 1 трансформатора Тесла 2 однопроводной линии 3, однофазного выпрямителя 4, нагрузки 5, конденсатора нагрузки 6 и естественной емкости 7. Потенциал одного из выводов высоковольтной обмотки трансформатора 2 повышают и передают по однопроводной линии 3 на один из входов 9 однофазного мостового выпрямителя 4.
Потенциал второго вывода 10 высоковольтной обмотки трансформатора Тесла 2 равен нулю, поэтому этот вывод 10 изолируют или соединяют с низковольтной обмоткой 11 трансформатора Тесла 2 и с землей.
Положительную половину резонансных высокочастотных колебаний тока и напряжения после прохождения через вход 9 однофазного выпрямителя 4 выпрямляют на диоде 21 и передают через нагрузку 5 и конденсатор нагрузки 6, диод 12 в естественную емкость 7.
Отрицательную полуволну резонансных высокочастотных колебаний тока и напряжения выпрямляют на диоде 12 и передают через нагрузку 5 и конденсатор нагрузки 6, диод 14 в естественную емкость 7. В качестве естественной емкости 7 используют изолированное проводящее тело, заземление или присоединение к водной среде. На нагрузке 5 и конденсаторе нагрузки 6 получают постоянное выпрямленное напряжение. Для получения переменного напряжения стандартной частоты 50 или 60 Гц выпрямленное напряжение подают с конденсатора 6 на вход инвертора 8, в этом случае сопротивление нагрузки 5 устанавливают на выходе инвертора 8.
Устройство для передачи электрической энергии на фиг.2 содержит генератор высокой частоты 1, повышающий высокочастотный трансформатор Тесла 2, однопроводную линию 3, однофазный мостовой выпрямитель 4, сопротивление нагрузки 5, конденсатор нагрузки 6 и естественную емкость в виде земли 7. Два вывода 11, 10 низковольтной и высоковольтной обмотки трансформатора Тесла 2 соединены между собой и с Землей 15.
В устройстве для передачи электрической энергии на фиг.3 естественная емкость 7 выполнена в виде водной среды, например участка канала, моря, реки или озера. В этом случае в качестве нагрузки используют электродвигательную установку водного транспортного средства или электрическое оборудование маяка или речного буя. Электрическая энергия поступает от генератора 1 трансформатора Тесла 2, установленных на берегу канала и передается на корабль 16 по однопроводной линии 3, выполненной в виде троллея. Естественная емкость 7 выполнена в виде водной среды участка канала.
В устройстве для передачи электрической энергии на фиг.4 естественная емкость выполнена в виде части металлизированной оболочки 22 аэростата, а однопроводная линия 3 выполняет функции кабеля и поддерживающего троса аэростата. Электрическая энергия передается от генератора 1 через трансформатор Тесла 2, установленных на Земле, по тросу-кабелю 3 на аэростат.
В устройстве для передачи электрической энергии на фиг.5 электрическая энергия передается от генератора 1 через трансформатор Тесла 2 по однопроводной линии 3 к потребителю на вход схемы удвоения напряжения 17, выходы которой соединены с выводами нагрузки 18, емкости 19 и с входами двух однофазных мостовых выпрямителей, к другому входу каждого однофазного мостового выпрямителя подключена естественная емкость в виде земли 7. К выходу каждого однофазного мостового выпрямителя присоединена емкость нагрузки 6 и нагрузка 5. Вместо нагрузки 5 на постоянном токе может быть включен инвертор для преобразования постоянного тока в ток и напряжение требуемой частоты.
В устройстве для передачи электрической энергии на фиг.6 электрическая энергия на выходе схемы удвоения напряжения 17 присоединена к двум входам трехфазного мостового выпрямителя 20, а к третьему входу выпрямителя 20 присоединена естественная емкость 7 в виде изолированного проводящего тела, например листа изолированной металлической фольги.
В результате использования настоящего изобретения потери в однопроводной линии уменьшаются до величины, определяемой потерями на корону и утечку через изоляцию однопроводной линии 3.
Потери энергии через естественную емкость и минимальны, так как электрическая энергия, идущая на перезарядку естественной емкости, проходит и используется в нагрузке 5 и конденсаторе нагрузки 6.
Благодаря электростатическому механизму передачи электроэнергии в линии снижаются джоулевые потери, что позволяет увеличить длину линий электропередач при передаче электрической энергии на стационарные объекты и на мобильные объекты на земле, в водной и воздушной среде. Использование схемы удвоения напряжения с двумя однофазными мостовыми выпрямителями согласно фиг.5 позволяет от одного генератора передать электроэнергию двум потребителям энергии. Способ и устройство для передачи электрической энергии согласно фиг.1, 2, 3, 4, 5, 6 может быть использовано для питания любого числа N потребителей от одного генератора, для этого достаточно однопроводную линию 3 от трансформатора Тесла 2 присоединить к N однофазным мостовым выпрямителям и N входам схем удвоения напряжения, согласно предлагаемому изобретению.
ФОРМУЛА ИЗОБРЕТЕНИЯ
1. Способ передачи электрической энергии путем создания резонансных колебаний электромагнитной энергии повышенной частоты в резонансном контуре первичной обмотки повышающего высокочастотного трансформатора Тесла, повышения потенциала одного из выводов высоковольтной обмотки повышающего высокочастотного трансформатора Тесла и передачи энергии по однопроводной линии к потребителю, отличающийся тем, что у потребителя переменное напряжение выпрямляют путем подключения однопроводной линии к одному из входов однофазного мостового выпрямителя и передают ток через нагрузку в естественную емкость в виде изолированного проводящего тела, земли или воды путем присоединения естественной емкости ко второму входу однофазного мостового выпрямителя.
2. Способ передачи электрической энергии электрической энергии по п.1, отличающийся тем, что в качестве изолированного проводящего тела используют изолированную металлическую поверхность произвольной формы.
3. Устройство для передачи электрической энергии, содержащее высокочастотный генератор, присоединенный к резонансному контуру первичной обмотки повышающего высокочастотного трансформатора Тесла и однопроводную линию передачи, присоединенную одним концом к одному внутреннему выводу высоковольтной обмотки высокочастотного трансформатора Тесла, а вторым концом - к потребителю, отличающееся тем, что прилегающие выводы первичной и вторичной обмотки повышающего высокочастотного трансформатора Тесла соединены между собой и заземлены, а однопроводная линия передачи подключена у потребителя к нагрузке через один из входов однофазного мостового выпрямителя, к другому входу которого подключена естественная емкость в виде земли, воды или проводящего изолированного тела.
4. Устройство для передачи электрической энергии, содержащее высокочастотный генератор, присоединенный к резонансному контуру первичной обмотки повышающего высокочастотного трансформатора Тесла и однопроводную линию передачи, присоединенную одним концом к одному внутреннему выводу высоковольтной обмотки повышающего высокочастотного трансформатора Тесла, а вторым концом у потребителя через схему удвоения напряжения - к нагрузке, отличающееся тем, что каждый из двух выходов схемы удвоения напряжения подключен к нагрузке через один из входов одного из двух однофазных мостовых выпрямителей, а к другому входу каждого однофазного мостового выпрямителя подключена естественная емкость в виде земли, воды или проводящего изолированного тела.
5. Устройство для передачи электрической энергии, содержащее высокочастотный генератор, присоединенный к резонансному контуру первичной обмотки высокочастотного трансформатора Тесла и однопроводную линию передачи, присоединенную одним концом к одному внутреннему выводу высоковольтной обмотки высокочастотного трансформатора Тесла, а вторым концом у потребителя и через схему удвоения напряжения - к нагрузке, отличающееся тем, что каждый из двух выходов схемы удвоения напряжения подключен к общей нагрузке через два разных входа трехфазного мостового выпрямителя, а к третьему входу трехфазного мостового выпрямителя подключена естественная емкость в виде земли и через схему удвоения напряжения - к нагрузке, отличающееся тем, что каждый из двух выходов схемы удвоения напряжения подключен к общей нагрузке через два разных входа трехфазного мостового выпрямителя, а к третьему входу трехфазного мостового выпрямителя подключена естественная емкость в виде земли или изолированного проводящего тела.
Версия для печати
Дата публикации 17.02.2007гг
Created/Updated: 25.05.2018
|






